XV5000 - Phono2 - Cinch funktioniert nur links
Moderator: timundstruppi
XV5000 - Phono2 - Cinch funktioniert nur links
Moin, Zusammen,
hab mal meinen XV zur Reinigung auf der Werkbank. Bisher habe ich nur Phono1 (DIN) genutzt, weil ich keinen MC-Tonabnehmer besaß. Das ist nun anders. Also habe ich mal die Cinch-Eingänge des Phono2- Eingangs getestet, und siehe da, linker Kanal ok, rechter Kanal kaum hörbar. Verzerrt aber auch nicht, ist nur einfach gaaaaanz leise. Egal ob MM oder MC ausgewählt ist.
Ich hatte in der Steinzeit die Eingangsplatine komplett revidiert, da ist nix mehr drauf, was bekanntermaßen Probleme bereitet.
Mit Signalverfolger da durch laufen ist äußerst prekär, weil die Platine eingesteckt sein muß. Sonst kann ich ja nix verfolgen..
Hätte jemand von Euch ne Idee, wonach ich da schauen könnte?
Vielen Dank und liebe Grüße
Mike
hab mal meinen XV zur Reinigung auf der Werkbank. Bisher habe ich nur Phono1 (DIN) genutzt, weil ich keinen MC-Tonabnehmer besaß. Das ist nun anders. Also habe ich mal die Cinch-Eingänge des Phono2- Eingangs getestet, und siehe da, linker Kanal ok, rechter Kanal kaum hörbar. Verzerrt aber auch nicht, ist nur einfach gaaaaanz leise. Egal ob MM oder MC ausgewählt ist.
Ich hatte in der Steinzeit die Eingangsplatine komplett revidiert, da ist nix mehr drauf, was bekanntermaßen Probleme bereitet.
Mit Signalverfolger da durch laufen ist äußerst prekär, weil die Platine eingesteckt sein muß. Sonst kann ich ja nix verfolgen..
Hätte jemand von Euch ne Idee, wonach ich da schauen könnte?
Vielen Dank und liebe Grüße
Mike
XV/V/A/T 5000, MXV 100, CF5500, T1000, R1000, TS1000, Monolith 50, Audiorama 8000, M400, XM 400, XM 600
- timundstruppi
- Beiträge: 2499
- Registriert: Do 29. Sep 2016, 17:25
- Wohnort: schloss mühlenhof
Re: XV5000 - Phono2 - Cinch funktioniert nur links
Spannungen L und R vergleichen. Bei mir war neulich die Kontaktierung von der Buchsenplatine zur großen Eingangverstärkerplatine defekt. Kabel gezogen.
Als Schnellschuss unterwegs fasse ich von Ausgang des EVV die Pins an und schaue, wo das Brummen aufhört. Dann bin ich der Signalgenerator
Als Schnellschuss unterwegs fasse ich von Ausgang des EVV die Pins an und schaue, wo das Brummen aufhört. Dann bin ich der Signalgenerator

Re: XV5000 - Phono2 - Cinch funktioniert nur links
Die Eingangsbuchsenplatte kann manchmal ganz schön nerven.....
Ich würde erstmal konsequent nach dem üblichen, also kalten Lötstellen und Leiterbahnunterbrüchen, suchen.
Als zweites wären dann die Kontaktübergänge von der Buchsenplatte zur Eingangsverstärkerplatte dran.
....und als drittes würde ich mir dann meine Revidierung (nennt man das auch Revidur?) nochmals anschauen.......
Ich würde erstmal konsequent nach dem üblichen, also kalten Lötstellen und Leiterbahnunterbrüchen, suchen.
Als zweites wären dann die Kontaktübergänge von der Buchsenplatte zur Eingangsverstärkerplatte dran.
....und als drittes würde ich mir dann meine Revidierung (nennt man das auch Revidur?) nochmals anschauen.......
Jede Menge Grundig Zeugs, garniert mit etwas Revox, Braun, Dual und Sony, an 5 Anlagen.
Grundig forever
Grundig forever

Re: XV5000 - Phono2 - Cinch funktioniert nur links
Ah, danke Euch beiden
Die Buchsenplatine hatte ich bisher nicht "revidiert"
Durchklingeln mit den Fingern ist auch ne Idee. Ich schau gleich mal nach und melde mich.
LG
Mike

Die Buchsenplatine hatte ich bisher nicht "revidiert"
Durchklingeln mit den Fingern ist auch ne Idee. Ich schau gleich mal nach und melde mich.
LG
Mike
XV/V/A/T 5000, MXV 100, CF5500, T1000, R1000, TS1000, Monolith 50, Audiorama 8000, M400, XM 400, XM 600
Re: XV5000 - Phono2 - Cinch funktioniert nur links
Das Signal passiert die Buchsenplatine perfekt. Da ist schonmal nix. Wo genau jetzt was unterbrochen sein könnte, muß ich erstmal im SM nachsehen. Ihr wißt ja, daß mir das schwerfällt, wird also etwas dauern
lG
Mike

lG
Mike
XV/V/A/T 5000, MXV 100, CF5500, T1000, R1000, TS1000, Monolith 50, Audiorama 8000, M400, XM 400, XM 600
Re: XV5000 - Phono2 - Cinch funktioniert nur links
Ein Schalter von MM nach MC ist ja auch noch im Spiel
Jede Menge Grundig Zeugs, garniert mit etwas Revox, Braun, Dual und Sony, an 5 Anlagen.
Grundig forever
Grundig forever

Re: XV5000 - Phono2 - Cinch funktioniert nur links
Jo, danke Manfred, hab ich gemessen und per Signalverfolger getestet: ist top i.O.
LG
Mike
LG
Mike
XV/V/A/T 5000, MXV 100, CF5500, T1000, R1000, TS1000, Monolith 50, Audiorama 8000, M400, XM 400, XM 600
Re: XV5000 - Phono2 - Cinch funktioniert nur links
So, nun weiß ich nicht weiter.
Danke für jeden Tip!
LG
Mike
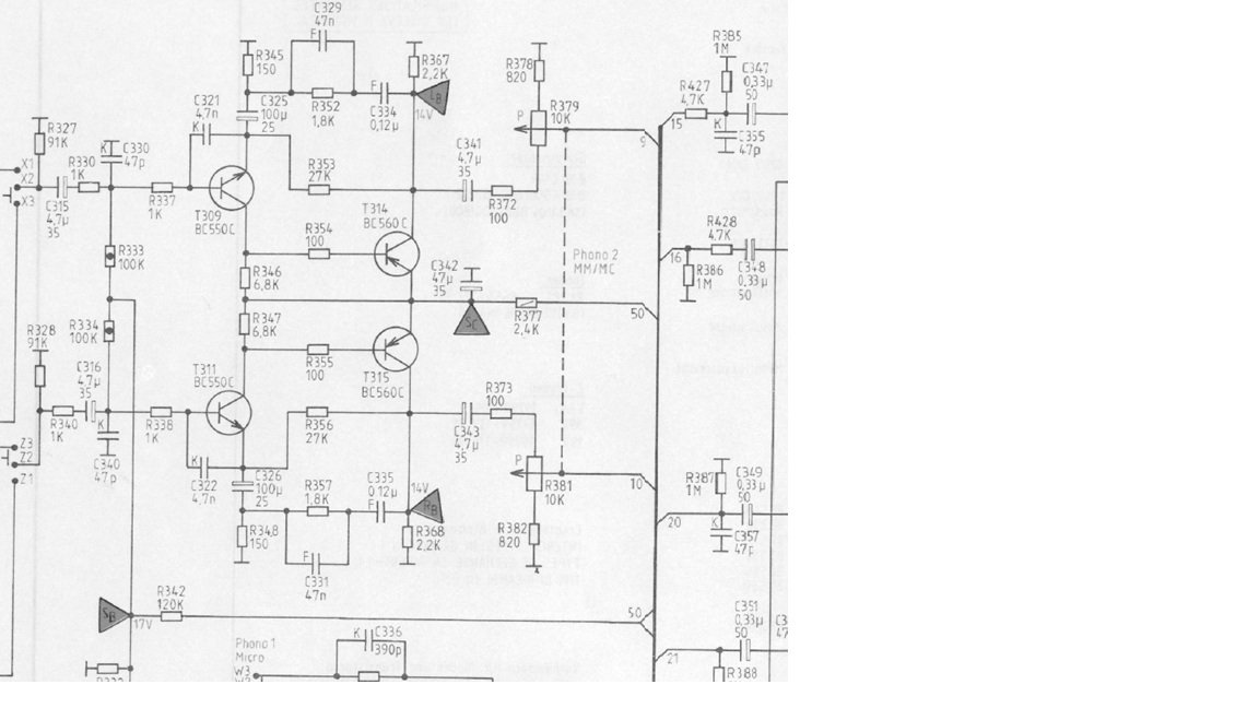
Der Fehler muß sich irgendwo zwischen T309/311 (links im Bild) und R379/381 (Pegelregler) befinden. Da geht irgendwo der Sound verschüttet. Ich finde aber nix 
Danke für jeden Tip!
LG
Mike
XV/V/A/T 5000, MXV 100, CF5500, T1000, R1000, TS1000, Monolith 50, Audiorama 8000, M400, XM 400, XM 600
- timundstruppi
- Beiträge: 2499
- Registriert: Do 29. Sep 2016, 17:25
- Wohnort: schloss mühlenhof
Re: XV5000 - Phono2 - Cinch funktioniert nur links
Spannungen LR an den Transen vergleichen. Oder das Signal zwangsweise, mit 2 Prüfspitze in den anderen Kanal jeweils einspeisen. Die Spitzen kurzgeschlossen oder für Schisser 1k dazwischen. 

Re: XV5000 - Phono2 - Cinch funktioniert nur links
Bin kein Schisser, nur die harten kommen in den Garten
Montag gehts weiter...
LG
Mike

Montag gehts weiter...
LG
Mike
XV/V/A/T 5000, MXV 100, CF5500, T1000, R1000, TS1000, Monolith 50, Audiorama 8000, M400, XM 400, XM 600