Grundig MR-200 Pulsen (Fertig)

Moderator: timundstruppi

Antworten
Benutzeravatar
ww-hannibal
Beiträge: 113
Registriert: Di 28. Mär 2017, 00:39
Wohnort: Weitweg

Grundig MR-200 Pulsen (Fertig)

Beitrag von ww-hannibal »

Hallo,
ich habe einen MR-200 bekommen der erst nix gemacht hat, weil Sicherung defekt und Endstufen Links war Defekt.
Hier noch ein Bild von der Schwarzen ecke nix wildes.
mr1.jpg
Ich habe die Elkos wie immer alle getauscht da diese ja auch schon 30+Jahre alt sind.
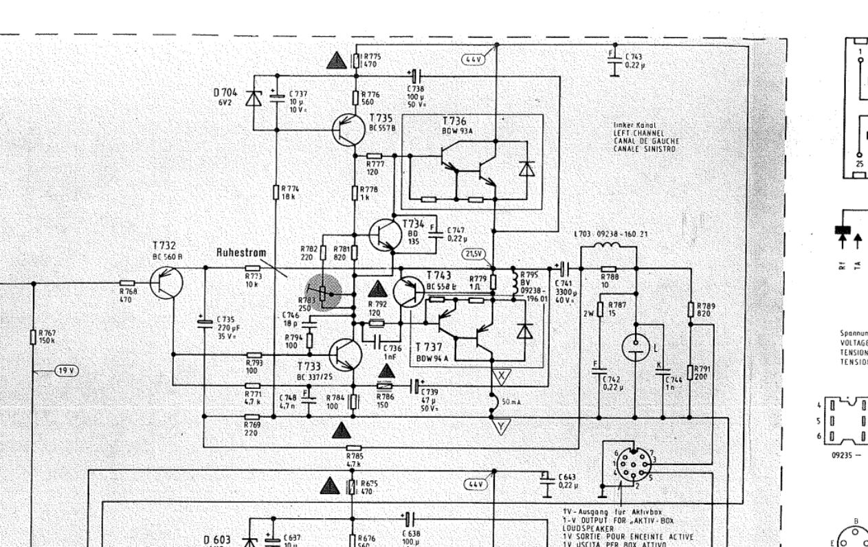
Dann die BDW93/94C beide Seiten neu eingelötet das Problem ist war beim ersten Mal, das R Elek. Nur die einen von ST z.B. 93C und die anderen von ISCsemi 94c waren. Ich habe mir auch nix dabei gedacht, wenn ich ehrlich bin.
Nach dem ich diese eingebaut hatte Pulste der MR-200 die 40Watt Lampe an und aus T5 Lämpchen dasselbe an aus…
Den Ruhestrom habe ich eingestellt auf 50ma auf beiden Seiten nach Messung mit dem Hantek und YouTube mit 1khz was der MR auch ohne Murren gemacht hat 1Khz am LS Ausgang.
Aber dann macht er den selben Kanal wieder tot mit dem Pulsen… :shock: :o :(
Heute habe ich dann auch nochmal von R Elke. Ein Paket bekommen wo dann die im Internet bestellten BDW 93/94C von ST drin sein sollten was sich aber als nicht so herausstellte.
Ich habe dann bei R angerufen ob das normal ist das wenn man St bestellt dann ISCsemi bekommt.
Die Antwort das ST ja ISC aufgekauft hätte und die ja das selbe sind, ich habe danach dann im Internet mal gesucht nach Tochter von st oder isc aufgekauft. Denke aber dass der am Telefon nicht ganz ehrlich war mit seiner Aussage :shock: :evil: …….

Wie auch dem es muss ja auch mit den ISC gehen ich alles wieder raus und die von Heute rein, :D
schalt den MR an und stelle den Ruhestrom wieder auf 50ma an den beiden stellen die man auflöten muss ein.
Und siehe da es Pulst wieder dann geht die 40 Watt Lampe aus und der ich kann wieder das mit YouTube und den 1 KHz machen was wieder ohne Probleme geht … auch Musik geht.

Aber beim Einschalten Pulst :idea: :idea: :idea: die 40Watt Lampe und die T5 Lämpchen wieder an und aus.
Und wenn dann die 40Watt aus sind und die T5 an läuft der MR auch bis denke ich mal so die Stufe wieder fliegt. :cry:
Hier mal ein Video vom problem https://youtu.be/kjK2Q8uBc6U
Was könnte das sein?
Mein gedanke ist das vieleicht der schalter nicht Okay ist .

LG
Jens
Zuletzt geändert von ww-hannibal am Di 30. Mai 2017, 13:48, insgesamt 2-mal geändert.
Benutzeravatar
timundstruppi
Beiträge: 2594
Registriert: Do 29. Sep 2016, 17:25
Wohnort: schloss mühlenhof

Re: Grundig MR-200 Pulsen

Beitrag von timundstruppi »

Pumpen auch die Lautsprecher? Das ist nicht gut für die HT.

Der MR200 hat einen Elko im Ausgang, d.h. die Spannung vor dem Elko ist Ub/2. Verändert sich die Versorgungspannung so fließen wohl immer Ausgleichströme durch die Lautsprecher.

Schwingt der Verstärker? Gerade bei anderen Endtransen kann es mal Probleme geben, dass die Abblockung nicht mehr funktioniert. Das hatten vor allem die neuen STK Hybridbausteine Nachbauten. Hier ist aber auch ein Darlington als Endtranse. So multipliziert sich die Verstärkung der einzelnen Komponenten im Innern. Vielleicht liegen die ISC total daneben. Schwingen ist HF und nur mit dem Scope zu sehen. Macht den Verstärker schnell heiß und defekt.

Oder hast du einen Elko falsch herum oder mit zu kleiner Spannung irgendwo verbaut.
Ich hatte mal einen V5k der pumpte 1 mal pro Minute. War schwer zu finden. Defekter Elko bei TB2.
Gruß TW
Benutzeravatar
ww-hannibal
Beiträge: 113
Registriert: Di 28. Mär 2017, 00:39
Wohnort: Weitweg

Re: Grundig MR-200 Pulsen

Beitrag von ww-hannibal »

Hallo Tim,
Ich habe die Denke Ausgangs Elkos C641/C741 von 3300Uf 40V auf 4700Uf 63Volt getauscht.
Sowie die C804 und C805 mit 4700Uf 50V auf 4700Uf 63Volt geändert.
Das ist eigentlich die einzige Änderung mit der Größe ich habe die ganzen Tantals rausgeworfen.
Werde die Tage nochmal alles Kontrollieren ob ich da vielleicht echt einen bei habe wo ich mich vergriffen habe.
Heiß wird der nicht schnell würde ich mal so sagen, aber er pumpt auch in die LS naja mal schauen.
Und wenn er läuft dann sieht auch das 1KHz Signal vom Handy so aus wie ein 1KHz sig. und man müsste in dem Signal doch schon HF schwingen sehen also muss doch ein verzerren zusehen sein.

Aber wie gesagt ich werde die anderen alte Kondis noch raus hauen sind noch ca.10 Stück, und nochmal nachschauen ob ich irgendwo was nicht richtiggemacht habe.
Vielleicht sollte ich auch die 4700Uf63V wieder ändern in 3300Uf vielleicht pumpt das deswegen.
Den Schalter habe ich innen gereinigt und wieder zusammengebaut.

So Ich habe jetzt mal wieder den Linken trans getötet :shock: aufeinmal ging die Lampe an :idea: .
Left.JPG
Ich habe jetzt den T743 raus gelötet und das licht geht aus :lol: so weit so gut das Pulsen ist auch verschwunden also muß ja auf der linken seite ein fehler sein .Ich habe noch den rest an kontis getaucht und das pulsen war auch besser aber noch nicht weg .

Hallo,
Heute habe ich mal den BDW94C getauscht gegen einen der vorher drin war, ich habe auch alle Widerstände in dem Kreis kontrolliert alles ohne was zu finden.
Ich habe aber 1 Kondensator vergessen zu tauschen C737 10uf16v und die D704 6V2 habe gleich mit getauscht.
Und habe dann den Ruhestrom eingestellt und das Geräte pulst nicht mehr.
Ich werde es aber noch Testen, leider noch keine Zeit ..... :roll:


Hmm
:?: :?: Hat das Forum einen BUG ? :?: :?:
b1.JPG
b2.JPG
Diese sind direkt auf ? ich habe keine Updates oder einstellungen geändert..


LG
Jens
Benutzeravatar
ww-hannibal
Beiträge: 113
Registriert: Di 28. Mär 2017, 00:39
Wohnort: Weitweg

Re: Grundig MR-200 Pulsen

Beitrag von ww-hannibal »

So Fertig läuft wieder .
WP_20170523_21_57_57_Pro.jpg
Und zack jetzt T-5000^^
LG

Jens
Benutzeravatar
Pollux
Beiträge: 181
Registriert: Fr 11. Mai 2018, 09:19

Re: Grundig MR-200 Pulsen (Fertig)

Beitrag von Pollux »

@ww-hannibal:

Mich plagt im Moment wohl offenbar das gleiche Problem mit dem Pulsen, das Du auch schon gehabt hast. Wie sieht die genaue Bestückung an Endstufentransistoren aus, die Du im jetzt funktionierenden Gerät verbaut hast ? Sind das alles welche von Inchange oder sind teilweise noch originale wieder zurückgewandert ?
Benutzeravatar
ww-hannibal
Beiträge: 113
Registriert: Di 28. Mär 2017, 00:39
Wohnort: Weitweg

Re: Grundig MR-200 Pulsen (Fertig)

Beitrag von ww-hannibal »

Da muß ich selber schauen was ich da gebaut habe^^ ich weiß nur noch das es 2 andere waren einmal IN und das ander ST meine ich.
2mal in War er am disco machen ...
Benutzeravatar
Pollux
Beiträge: 181
Registriert: Fr 11. Mai 2018, 09:19

Re: Grundig MR-200 Pulsen (Fertig)

Beitrag von Pollux »

Danke für die Antwort. Ich habe nur noch Inchange in der Endstufe, wenn ich den Ruhestrom auf die geforderten 50mA einstelle, gibt's Disco.

Seitdem ich die Ruhestrompotis ganz zugedreht habe, läuft er ohne Einschränkungen. Der Ruhestrom muß also deutlich unter 50mA liegen. Damit bin ich zwar nicht richtig glücklich, weiß aber auch nicht, was ich sonst noch machen soll.
Antworten

Zurück zu „MR 200“