MCF 600 Problem mit Netzteil?

Moderator: timundstruppi

Mister K.
Beiträge: 230
Registriert: So 11. Dez 2016, 11:21

MCF 600 Problem mit Netzteil?

Beitrag von Mister K. »

Hallo zusammen,

mein MCF 600 macht mal wieder Probleme...bzw. hat es das schon von Anfang an gemacht, aber ich dachte das sei nur ein Problem vom Counter-IC.

Das Deck hat offensichtlich ein Problem in der Spannungsversorgung. Beide Glühlämpchen (VU und Cassettenfach) werden im Takt von ca. einer Sekunde hell und dunkel. Im gleichen Takt fangen die Segmente des Counters zu flimmern an. Im Audio ist nur ein leichter Unterschied hörbar wenn man in leisen Passagen laut aufdreht.

Das Problem tritt nur dann auf, wenn das Deck in Wiedergabe/Aufnahme oder Pause ist. Beim Umspulen oder Stop ist alles ok.
Dabei ist auch egal ob eine Kassette eingelegt ist oder nicht.

Wenn ich mir den Schaltplan anschaue scheint das ein Problem auf der 5V Ebene zu sein, nur was erzeugt da bei Wiedergabe einen Sekundentakt? :?:
Und eigentlich sollte das dann im Audio ja nicht hörbar sein oder?

Bis jetzt hab ich beim Deck die Elkos im Netzteil sowie den Selen-Gleichrichter ersetzt.

Vielleicht hatte jemand von euch ein ähnliches Problem und kann mir weiterhelfen.

LG
Anlage 1: XV7500 + ST6500 + CF5500-2 an Aktiv 50
Anlage 2: V7500 + T7500 + CF7500 an 2500a
Anlage 3: MXV100 + MT100 + MCF600 an Aktiv 40
Anlage 4: RPC 600 TP
Anlage 5: Studio 2240 Quadro
Benutzeravatar
timundstruppi
Beiträge: 2573
Registriert: Do 29. Sep 2016, 17:25
Wohnort: schloss mühlenhof

Re: MCF 600 Problem mit Netzteil?

Beitrag von timundstruppi »

Schaue mal aud die Regler, tausche die Halbleiter ggf. aus, die haben eine thermische Zeitkonstante im Sek. bereich, auch die Z-Diode, wenn da eine ist. Schaue ggf. vorher mit eine analogen Instrument, was die Spannung so macht.
Benutzeravatar
mampfi
Administrator
Beiträge: 1831
Registriert: Mo 12. Okt 2015, 22:07
Wohnort: Eislingen

Re: MCF 600 Problem mit Netzteil?

Beitrag von mampfi »

....evtl. 5V von einem Labornetzgerät mit Strombegrenzung einspeisen?
Jede Menge Grundig Zeugs, garniert mit etwas Revox, Braun, Dual und Sony, an 5 Anlagen.

Grundig forever :D
Mister K.
Beiträge: 230
Registriert: So 11. Dez 2016, 11:21

Re: MCF 600 Problem mit Netzteil?

Beitrag von Mister K. »

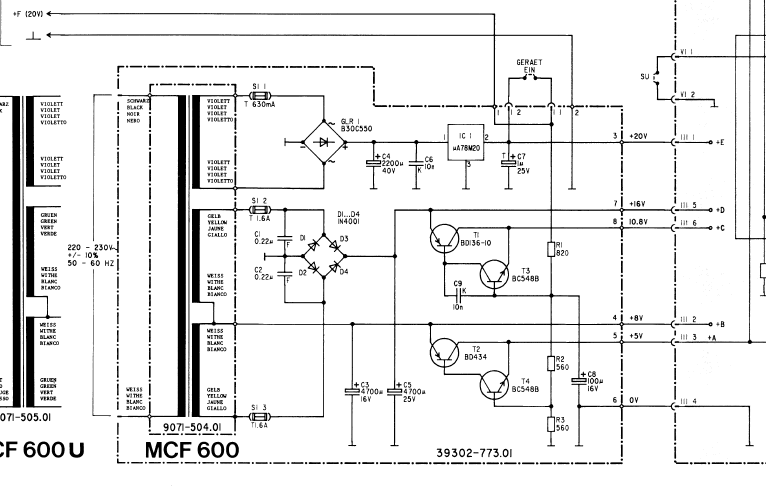
Hier mal das Netzteil vom MCF600 im Schaltplan:
mcf600_netzteil.PNG
Wenn ich das richtig sehe gibt es nur einen einzigen Regler (78M20) und die übrigen Spannungen werden im durch Spannungteilung mit Widerständen davon abgeleitet und mit je zwei Transistoren konstant gehalten.
Ich hoffe ich komme am Wochenende mal dazu das MCF zu zerlegen und die einzelnen Spannungsebenen zu messen...dann berichte ich wieder.
Anlage 1: XV7500 + ST6500 + CF5500-2 an Aktiv 50
Anlage 2: V7500 + T7500 + CF7500 an 2500a
Anlage 3: MXV100 + MT100 + MCF600 an Aktiv 40
Anlage 4: RPC 600 TP
Anlage 5: Studio 2240 Quadro
Benutzeravatar
mampfi
Administrator
Beiträge: 1831
Registriert: Mo 12. Okt 2015, 22:07
Wohnort: Eislingen

Re: MCF 600 Problem mit Netzteil?

Beitrag von mampfi »

Der 20V Regler macht doch aber die +E Spg.

Die +A, B, C und D Spgn. kommen aber aus anderen Wicklungen mit anderem Gleichtrichter (1N Dioden)
Jede Menge Grundig Zeugs, garniert mit etwas Revox, Braun, Dual und Sony, an 5 Anlagen.

Grundig forever :D
Benutzeravatar
timundstruppi
Beiträge: 2573
Registriert: Do 29. Sep 2016, 17:25
Wohnort: schloss mühlenhof

Re: MCF 600 Problem mit Netzteil?

Beitrag von timundstruppi »

Die Schaltung ist eigentlich trivial. Aus dem 7820 wird eine Referenz gebildet, gepuffert und dann mit Spannungsfolger, die mit einem Leistungstransistor verstärkt werden, die anderen Spannungen erzeugt.

Das bekommst du hin...
Benutzeravatar
mampfi
Administrator
Beiträge: 1831
Registriert: Mo 12. Okt 2015, 22:07
Wohnort: Eislingen

Re: MCF 600 Problem mit Netzteil?

Beitrag von mampfi »

:oops:
Ja, jetzt habe ich die Verbindung vom Einschalter zu den beiden Spgszweigen auch gesehen......
Jede Menge Grundig Zeugs, garniert mit etwas Revox, Braun, Dual und Sony, an 5 Anlagen.

Grundig forever :D
Benutzeravatar
Pollux
Beiträge: 181
Registriert: Fr 11. Mai 2018, 09:19

Re: MCF 600 Problem mit Netzteil?

Beitrag von Pollux »

Im Netzteil ist ein kleiner Tantal, ist der auch schon neu ? Bei mir hatte der allerdings Kurzschluß und das Deck ging überhaupt nicht an.
Mister K.
Beiträge: 230
Registriert: So 11. Dez 2016, 11:21

Re: MCF 600 Problem mit Netzteil?

Beitrag von Mister K. »

Also unterm Strich doch ein Spannungsteiler mit Impedanzwandlern...
Anlage 1: XV7500 + ST6500 + CF5500-2 an Aktiv 50
Anlage 2: V7500 + T7500 + CF7500 an 2500a
Anlage 3: MXV100 + MT100 + MCF600 an Aktiv 40
Anlage 4: RPC 600 TP
Anlage 5: Studio 2240 Quadro
Benutzeravatar
timundstruppi
Beiträge: 2573
Registriert: Do 29. Sep 2016, 17:25
Wohnort: schloss mühlenhof

Re: MCF 600 Problem mit Netzteil?

Beitrag von timundstruppi »

Impedanzwandler, Spannungsfolger, Emitterfolger, Kollektorschaltung, alles Begriffe für das Gleiche ;)
Antworten

Zurück zu „MCF 500 / 600“