MR200 Endstufe nächstes Kapitel
Moderator: timundstruppi
Re: MR200 Endstufe nächstes Kapitel
Es geht Schritt für Schritt voran.
Neuer Stereodekoder ist eingebaut und durchgebrannte (Schluss!) rote Stereo-LED ist ersetzt.
Alle Transistoren in den NF-Eingangsstufe für Radio und im Phono-Vorverstärker sind ersetzt sowie einige Kleinelkos. Rauschen und Knacken bei Radiobetrieb gibt es nun nicht mehr.
Radio (UKW und AM) funktioniert wieder. UKW-stereo ist einwandfrei. Aber AFC funktioniert nicht. Da ist also noch nicht alles so, wie es soll.
Auch das Motorboating bei Phonobetrieb, nur im linken Kanal, besteht weiterhin. Frequenz des "put-put-put" ca. 3 Hz. Also extrem niederfrequentes Schwingen im linken Phono-Vorverstärker. Da die Transistoren schon ersetzt sind, werde ich C709 und C712 u. weitere ersetzen und die Widerstände im linken Phonozweig prüfen. Viel ist da ja nicht - dem muss ja beizukommen sein. Sehr merkwürdig - wenn der MR200 längere Zeit läuft, kann ich manchmal - aber nicht immer - das Motorboating durch Hin- und Herdrehen des Balancestellers beenden. Schalte ich danach auf UKW oder TB und zurück auf Phono, ist es wieder da und wie vorher, kann ich es dann durch Drehen am Balance-Steller erneut verstummen lassen.
Da war durch einen oder mehrere Kurzschlüsse (Rufula hatt ja davon berichtet) einiges gehimmelt. Und einen Verursacher (Kurzschlusses am Radioausgang) habe ich heute gefunden. Ein Drahtring, Sieht aus wie ein Mini-Schlüsselring und lag fast nicht sichtbar auf der NF-Platine unterhalb des Schwungrades, genau an den Einlötstellen der NF-Kabel vom Radioteil und berührte mehrere blanke Bauteile und die Kabel-Abschirmung der Audioleitungen. War dort schön versteckt eingeklemmt.
Von mir kam das nicht. Ich sehe jetzt auch nicht, dass das irgendwo zum MR200 gehört:
Also noch mal ein Anlauf für den linken Phonoverstärker und nach dem AFC-Fehler suchen - aber nicht mehr heute. Dauert doch immer lange bis ich das alles auseinander und wieder zusammen habe.
Gruß
Reinhard
Neuer Stereodekoder ist eingebaut und durchgebrannte (Schluss!) rote Stereo-LED ist ersetzt.
Alle Transistoren in den NF-Eingangsstufe für Radio und im Phono-Vorverstärker sind ersetzt sowie einige Kleinelkos. Rauschen und Knacken bei Radiobetrieb gibt es nun nicht mehr.
Radio (UKW und AM) funktioniert wieder. UKW-stereo ist einwandfrei. Aber AFC funktioniert nicht. Da ist also noch nicht alles so, wie es soll.
Auch das Motorboating bei Phonobetrieb, nur im linken Kanal, besteht weiterhin. Frequenz des "put-put-put" ca. 3 Hz. Also extrem niederfrequentes Schwingen im linken Phono-Vorverstärker. Da die Transistoren schon ersetzt sind, werde ich C709 und C712 u. weitere ersetzen und die Widerstände im linken Phonozweig prüfen. Viel ist da ja nicht - dem muss ja beizukommen sein. Sehr merkwürdig - wenn der MR200 längere Zeit läuft, kann ich manchmal - aber nicht immer - das Motorboating durch Hin- und Herdrehen des Balancestellers beenden. Schalte ich danach auf UKW oder TB und zurück auf Phono, ist es wieder da und wie vorher, kann ich es dann durch Drehen am Balance-Steller erneut verstummen lassen.
Da war durch einen oder mehrere Kurzschlüsse (Rufula hatt ja davon berichtet) einiges gehimmelt. Und einen Verursacher (Kurzschlusses am Radioausgang) habe ich heute gefunden. Ein Drahtring, Sieht aus wie ein Mini-Schlüsselring und lag fast nicht sichtbar auf der NF-Platine unterhalb des Schwungrades, genau an den Einlötstellen der NF-Kabel vom Radioteil und berührte mehrere blanke Bauteile und die Kabel-Abschirmung der Audioleitungen. War dort schön versteckt eingeklemmt.
Von mir kam das nicht. Ich sehe jetzt auch nicht, dass das irgendwo zum MR200 gehört:
Also noch mal ein Anlauf für den linken Phonoverstärker und nach dem AFC-Fehler suchen - aber nicht mehr heute. Dauert doch immer lange bis ich das alles auseinander und wieder zusammen habe.
Gruß
Reinhard
Re: MR200 Endstufe nächstes Kapitel
Hochinteressant. Danke für Deinen Bericht.
Jede Menge Grundig Zeugs, garniert mit etwas Revox, Braun, Dual und Sony, an 5 Anlagen.
Grundig forever
Grundig forever

- timundstruppi
- Beiträge: 2499
- Registriert: Do 29. Sep 2016, 17:25
- Wohnort: schloss mühlenhof
Re: MR200 Endstufe nächstes Kapitel
Die Phonoendstufe hat es in sich, vor allem mit dem Balanceregler...
Der Ring kommt ggf. vom Abstimmrad und drückt die Achsaufnahme zusammen
Der Ring kommt ggf. vom Abstimmrad und drückt die Achsaufnahme zusammen

Re: MR200 Endstufe nächstes Kapitel
Hallo
Da ich das Skalenseil einige male neu aufziehen musste, habe ich diesen Schaden verursacht ohne es zu bemerken.
Mir ist bloß aufgefallen, dass das Rad nicht mehr richtig hielt. Danach bemerkte ich erst das ein stück abgebrochen war.
Ich habe das Gerät, wegen seiner Größe, vor ca.6-7 Jahren, vielleicht auch länger, für den eigenen Bedarf angeschafft. Durch zwischenzeitliche Veränderungen habe ich es danach aus den Agen verloren. Es war trocken und gut verpackt, "ganz weit hinten". Aus den Augen aus dem Sinn.
Letztes Jahr wollte meine Tochter ihren Fernsehton aufbessern, da kam mir das Gerät wieder in den Sinn. Hätte ich es nur dort gelassen wo es war.
Nun ist es im Breisgau und ein netter und kompetenter Mann kümmert sich drum, wisst ihr eigentlich wie weit der Breisgau von Leipzig weg ist, immer noch? Ich war schon in halb Europa, aber noch nie im Schwarzwald, aber lassen wir das.
Ich habe in der Zwischenzeit mehrere DDR Plattenspieler auf Vordermann gebracht, falls daran Interesse besteht, stelle ich gerne Fotos zur Verfügung.

genau!Der Ring kommt ggf. vom Abstimmrad und drückt die Achsaufnahme zusammen?
Da ich das Skalenseil einige male neu aufziehen musste, habe ich diesen Schaden verursacht ohne es zu bemerken.
Mir ist bloß aufgefallen, dass das Rad nicht mehr richtig hielt. Danach bemerkte ich erst das ein stück abgebrochen war.
Ich habe das Gerät, wegen seiner Größe, vor ca.6-7 Jahren, vielleicht auch länger, für den eigenen Bedarf angeschafft. Durch zwischenzeitliche Veränderungen habe ich es danach aus den Agen verloren. Es war trocken und gut verpackt, "ganz weit hinten". Aus den Augen aus dem Sinn.
Letztes Jahr wollte meine Tochter ihren Fernsehton aufbessern, da kam mir das Gerät wieder in den Sinn. Hätte ich es nur dort gelassen wo es war.

Nun ist es im Breisgau und ein netter und kompetenter Mann kümmert sich drum, wisst ihr eigentlich wie weit der Breisgau von Leipzig weg ist, immer noch? Ich war schon in halb Europa, aber noch nie im Schwarzwald, aber lassen wir das.

Ich habe in der Zwischenzeit mehrere DDR Plattenspieler auf Vordermann gebracht, falls daran Interesse besteht, stelle ich gerne Fotos zur Verfügung.
Viele Grüße aus Leipzig
Frank
Frank
Re: MR200 Endstufe nächstes Kapitel
Ring ist also vom Abstimmseilrad - macht Sinn. Danke für die Aufklärung.
Ich kann ihn leider nicht mehr verwenden, da ja ein Teil der Steckhülse vom Abstimmseilrad weggebrochen ist und jetzt der Ring nicht mehr sicher sitzen kann.
Das Abstimmseilrad hält noch auf der Achse - auch ohne den Ring und selbst mit defekter Hülse.
Gruß
Reinhard
Ich kann ihn leider nicht mehr verwenden, da ja ein Teil der Steckhülse vom Abstimmseilrad weggebrochen ist und jetzt der Ring nicht mehr sicher sitzen kann.
Das Abstimmseilrad hält noch auf der Achse - auch ohne den Ring und selbst mit defekter Hülse.
Gruß
Reinhard
- timundstruppi
- Beiträge: 2499
- Registriert: Do 29. Sep 2016, 17:25
- Wohnort: schloss mühlenhof
Re: MR200 Endstufe nächstes Kapitel
Vielleicht passt von irgendeinem Schlachter ja das Rad, T3k, RPCs...
Re: MR200 Endstufe nächstes Kapitel
Mit T3K könnte ich helfen.
Jede Menge Grundig Zeugs, garniert mit etwas Revox, Braun, Dual und Sony, an 5 Anlagen.
Grundig forever
Grundig forever

Re: MR200 Endstufe nächstes Kapitel
Ein T 3000 Rad passt nicht. Das hätte ich auch da.
Hatte ich schon gesagt, wie ich es hasse, Skalenseile neu aufzulegen?
Immer wieder frage ich mich, wie das in der Produktion am Band geschafft wurde. Teilweise ist das bei manchen Geräten auch noch komplizierter und immer für mich eine elende Fummelei (Wurstfinger?), um die ich mich tagelang drücke, bis das schlechte Gewissen zuschlägt. Habe ich es dann endlich geschafft, dreht dann der Drehko in die falsche Richtung, weil ich die Anfangsstellung des Drehko falsch hatte oder den Wickelsinn oder....oder... und es heisst, wieder von vorn zu beginnen.
Besonders ärgerlich, wenn man mit dem heissen Lötkolben versehentlich so ein Seil durchbrennt....Geht augenblicklich, "PING" tönt es und durch ist es - GRAUENHAFT! Ist mir mal bei einem R 2000 passiert. Seitdem kommt immer erst ein Alufolien-Schutz um/über das Skalenseil, wenn ich in der Nähe was löten muss, so dass ich evtl. mit dem Lötkolben an das Seil kommen könnte.
Ich vermute mal, da saßen junge, mit schlanken Fingern geschickte Mädchen in der Fertigung am Band....
Dazu eine Geschichte....
Ein früherer japanischer Kollege vertraute mir während meiner beruflichen Zeit mal an "Wir stellen bei uns für die Probenvorbereitung am Rasterelektronenmikroskop nur junge Mädchen ein, die sind mit den Fingern viel geschickter. Da geht das alles viel schneller." Da standen übrigens sechs große Rasterelektronenmikroskope in Reihe, die in jeweils drei 8-Stunden-Schichten rund um die Uhr in Betrieb waren. Ein typisches japanisches Entwicklungslabor. Eine Armada von jungen Japanerinnen in der Probenvorbereitung.
In Deutschland wurde gesagt "Wenn Ihr mal gelegentlich eine Aufnahme mit einem Elektronenmikroskop braucht, könnt Ihr ja an Firma XYZ einen Auftrag geben, die machen das innerhalb einer Woche als Dienstleistung. Eins für Euch zu kaufen, ist uns zu teuer. Entwickelt erstmal das Produkt fertig, dann bekommt Ihr vielleicht Euer Spielzeug." Einsicht, dass für bestimmte Dinge Werkzeuge unabdingbar sind, die teuer sein können, war bei Erbsenzählern in der Führungsetage in Deutschland nicht vorhanden, in Japan schon.
Gruß
Reinhard
Hatte ich schon gesagt, wie ich es hasse, Skalenseile neu aufzulegen?
Immer wieder frage ich mich, wie das in der Produktion am Band geschafft wurde. Teilweise ist das bei manchen Geräten auch noch komplizierter und immer für mich eine elende Fummelei (Wurstfinger?), um die ich mich tagelang drücke, bis das schlechte Gewissen zuschlägt. Habe ich es dann endlich geschafft, dreht dann der Drehko in die falsche Richtung, weil ich die Anfangsstellung des Drehko falsch hatte oder den Wickelsinn oder....oder... und es heisst, wieder von vorn zu beginnen.
Besonders ärgerlich, wenn man mit dem heissen Lötkolben versehentlich so ein Seil durchbrennt....Geht augenblicklich, "PING" tönt es und durch ist es - GRAUENHAFT! Ist mir mal bei einem R 2000 passiert. Seitdem kommt immer erst ein Alufolien-Schutz um/über das Skalenseil, wenn ich in der Nähe was löten muss, so dass ich evtl. mit dem Lötkolben an das Seil kommen könnte.
Ich vermute mal, da saßen junge, mit schlanken Fingern geschickte Mädchen in der Fertigung am Band....



Dazu eine Geschichte....
Ein früherer japanischer Kollege vertraute mir während meiner beruflichen Zeit mal an "Wir stellen bei uns für die Probenvorbereitung am Rasterelektronenmikroskop nur junge Mädchen ein, die sind mit den Fingern viel geschickter. Da geht das alles viel schneller." Da standen übrigens sechs große Rasterelektronenmikroskope in Reihe, die in jeweils drei 8-Stunden-Schichten rund um die Uhr in Betrieb waren. Ein typisches japanisches Entwicklungslabor. Eine Armada von jungen Japanerinnen in der Probenvorbereitung.
In Deutschland wurde gesagt "Wenn Ihr mal gelegentlich eine Aufnahme mit einem Elektronenmikroskop braucht, könnt Ihr ja an Firma XYZ einen Auftrag geben, die machen das innerhalb einer Woche als Dienstleistung. Eins für Euch zu kaufen, ist uns zu teuer. Entwickelt erstmal das Produkt fertig, dann bekommt Ihr vielleicht Euer Spielzeug." Einsicht, dass für bestimmte Dinge Werkzeuge unabdingbar sind, die teuer sein können, war bei Erbsenzählern in der Führungsetage in Deutschland nicht vorhanden, in Japan schon.
Gruß
Reinhard
- timundstruppi
- Beiträge: 2499
- Registriert: Do 29. Sep 2016, 17:25
- Wohnort: schloss mühlenhof
Re: MR200 Endstufe nächstes Kapitel
Meine Oma gehörte auch zu den VAlvomädchen und hat im Norden von HH Röhren vormontiert
Vor bald 30 Jahren hatten Freude von mir diverse alte Maschinen von der Uni bekommen und eine Firma gegründet. Sputter, Aufdampfanlagen und REM. Der Vater JG 29 und alter Hauni (Körber) Ing. hat das wieder zum Laufen gebracht. REM ist genial.
Hat mir mit 13 den Drehstrom erklärt und ich konnte eine Maschine umbauen von WS auf Drehstrom.
Der hatte sich sogar ein Keyboard gebaut.
Hat bei seinem Sohn und mir die ET-Lust so geweckt, dass wir es studiert haben.
Vor bald 30 Jahren hatten Freude von mir diverse alte Maschinen von der Uni bekommen und eine Firma gegründet. Sputter, Aufdampfanlagen und REM. Der Vater JG 29 und alter Hauni (Körber) Ing. hat das wieder zum Laufen gebracht. REM ist genial.
Hat mir mit 13 den Drehstrom erklärt und ich konnte eine Maschine umbauen von WS auf Drehstrom.
Der hatte sich sogar ein Keyboard gebaut.
Hat bei seinem Sohn und mir die ET-Lust so geweckt, dass wir es studiert haben.
Re: MR200 Endstufe nächstes Kapitel
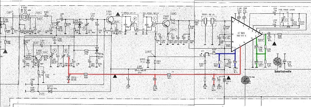
Was kann für den Ausfall der AFC beim MR200 infrage kommen?
Ich habe auf dem Plan:
1) Ggf. Elko / Tantal mit Feinschluss?
C505
C515
C516 (T)
C518 (Elko)
C519 (T)
2) Defekte Kap-Diode?
D312 Variocap (Kapazitätsdiode) BA124
3) Defekter TDA1047?
Sonst kommt mir nichts mehr in den Sinn.
C518 und R516 bilden zusammen das Zeitglied (blau) für die AFC-Schaltung. So wie im Schaltplan der AFC Schalterkontakt gezeichnet ist, muss AFC ausgeschaltet sein (AFC-Zeitkonstantenglied ist über R500 und R511 überbrückt). Wenn der Kontakt zwischen 15a und 15b geöffnet wird, wird damit AFC eingeschaltet.
Die eigentliche AFC-Steuerspannung kommt von PIN 5 des TDA und geht auf die Kapazitätsdiode D312, die als Verlängerungskondensator zur Oszillatorschwingkreiskapazität C327 geschaltet ist (rot).
TDA1047-intern hängt die AFC-Schaltautomatik noch von der Aussenbeschaltung an PIN 2 ab, die einen Sensor für die AFC-Abschaltung (Schaltschwelle für AFC --> AUS) darstellt (grün). Die beiden Tantalkondensatoren C516 und C519 dürfen deshalb keinen Feinschluss haben.
Übersehe ich noch etwas?
Hat jemand noch einen "heissen Tip"?
Aufgrund der vorher schon genannten Komplikation beim Auseinander-/Zusammenbau dieses MR200 möchte ich nicht schrittweise prüfen, um dann nach vielen Versuchen letztlich Bauteil X als defekt identifiziert zu haben, das dann bestellen und dann nochmal für den Ersatz aufmachen müssen. Es sollte möglichst alles "in einem Zuge" erledigt werden. Dafür muss ich aber erst die Kapazitätsdiode BA124 und den TDA1047 besorgen.
3 Hz Motorboating bei Phono - linker Kanal
Phono-Vorverstärker (L) MR 200:
Das kann ich im Phonoverstärker in der Simulation erzeugen.
Dafür muss ich die Gegenkopplung unter Auslassen der Verbindung zum Emitter von T726 über R723 (220 Ohm) und C711 (1 nF) auf die Basis von T726 führen. Dann habe ich statt Gegenkopplung eine Mitkopplung und das Schwingen geht los. Für die Frequenz von ca. 3 Hz muss ich C711 auf 100 nF (0,1 µF) vergrössern. Das Ergebnis ist das gleiche sehr amplitudenstarke Motorboating wie beobachtet.
Eine alternative Option, die dieses Motorboating so wie beobachtet erzeugt, habe ich in der Simulation bisher aber nicht gefunden.
Ich kann nicht verstehen, wie in der Praxis die der Simulation zugrundeliegende Fehlschaltung entstehen könnte. Das erscheint mir momentan praktisch ausgeschlossen, auch wenn ich bisher die Platine noch nicht daraufhin untersucht habe. Eine ganz andere, bisher noch nicht erkannte Ursache scheint mir wahrscheinlicher.
Das Motorboating ist - wie timundstruppi schon schrieb - die härtere Knacknuss als der AFC-Defekt. Und es ist nicht tolerabel, denn es wäre selbst bei leiser Lautstärke-Einstellung (10 %) und ohne Phono-Eingangssignal beim Umschalten von BAND auf TUNER in der Phono-Zwischenstellung (über die man dabei zwangsläufig schalten muss) so extrem laut, dass es die Lautsprecher oder sogar die Endstufe zerstören könnte.
Motorboating Phono Simulation - wie in der Beschreibung; Lautstärkesteller auf 10%, Signalamplitude am Lautsprecherausgang:
Und. dgl, aber bei Lautstärkesteller auf 1 %; Signalamplitude am Lautsprecherausgang:
Im Nachhinein hat sich das pauschale "Alle Bauteile Auswechseln" auch hier gerächt. Wäre der Phonoverstärker nicht angerührt worden, wäre dieses Problem wahrscheinlich nicht vorhanden (?)....wenn, wenn, wenn....
Rufula schrieb schon, er würde das nicht wieder machen. Das Vorhaben war gut gemeint, beinhaltet aber zahlreiche Fehlerfallen - selbst wenn man es handwerklich ordentlich erledigt.
Dass geringerwertige Bauteile als Ersatz verwendet wurden, macht es nun schwieriger. So waren z.B. von Grundig im Phonoteil für C708 und C711 hochwertige (und teurere) Klasse 1 Philips Kerkos (graue Keramikumhüllung) der Temperaturkoeffizientklasse NP0 (CG0 mit schwarzem Häubchen) verwendet worden (das Beste vom Besten unter den Kerkos). Jetzt sind dort stattdessen 08/15 Scheibenkondensatoren grösserer Toleranz eingesetzt. Die kritischen und besonders verlustarmen sowie hier aus gutem Grund besonders eng tolerierten (2,5 %) Polypropylen-Frequenzkorrektur-Folienkondensatoren in der Gegenkopplung sind durch schlechtere (Verlustfaktor!) und weiter tolerierte (falls unselektiert) Standard Polyesterkondensatoren ersetzt. Im nachhinein ist so nicht auszuschliessen, dass u.U. auch ohne einen akuten Defekt, die Summe der erhöhten Toleranzen im linken Phonokanal ein Problem beschert, während der rechte Kanal davon nicht betroffen ist (unterschiedliche Leitungsinduktivitäten und -Kapazitäten spielen da auch rein).
Beispiel: Im Schaltplan ist C715 mit 0,1µF Folie bestückt. Aus gutem Grund, zeige ich nachstehend. Grundig hat stattdessen einen besonderen "low-loss" (LR) Audio-Elko (die orangeroten, vergossen) mit 1 µF eingebaut gehabt. Entsprechend kam beim Ersatz aller Bauteile dort auch wieder ein 1 µF Elko dort rein, in Standard-Qualität. Normalerweise, d.h. mit der sonstigen original-Grundig Bestückung hat das funktioniert. Kommen aber weitere grössere Toleranzen aufgrund ausgetauschter Bauteile ungünstig kombiniert hinzu, die die Motorboat-Neigung (Schwingen) befördern, kann das u.U. schief gehen.
Tatsächlich ist gerade auch diesbezüglich 0,1 µF (Folie) für C715 (wie lt. Schaltplan vorgesehen) besser und richtiger als 1 µF Elko. Denn der 1 µF Elko produziert in dieser Phono-Schaltung eine niederfrequente Amplitudenverdopplung (+6 dB) bei 5 Hz und Verdreifachung (+10 dB) bei 3 Hz- ein begünstigender Vorbote zum Motorboating. Und auch deshalb unerwünscht, weil in diesem Frequenzbereich die Rumpelfrequenz eines Plattenspielerlaufwerks liegt.:
Frequenzgang Phono MR200 mit RIAA-Phono-Vorverzerrung, C715 = 0,1 µF (blau) verglichen mit 1,2 µF (rot):
Gruß
Reinhard
PS:
Bei der Phono (L) Signalverfolgung auf dem MR 200 Schaltplan und Leiterbahnen-Plan ist mir aufgefallen, dass das Lötseiten-Layout am Quellenwahlschalter nicht mit dem Schaltplan übereinstimmt.
Der Phono-Ausgang (L) geht an Schalterkontakt 31. Beim Einschalten von Phono schaltet der Quellenwahlschalter den angeblich auf Kontakt 33 durch. Das kann aber nicht sein, wenn das Lötseitenlayout im Service-Manual richtig ist. Denn dort liegt Kontakt 33 auf Masse und für Phono (L) muss der Schalter die Kontakte 31 und 34 verbinden - nicht 31 mit 33.
Dagegen ist im Service-Manual des MR 100 die Angabe richtig. Dort schaltet Kontakt 31 tatsächlich auf Kontakt 33 durch, wenn Phono eingeschaltet wird.
Was nun im MR200 richtig und was falsch ist, kann nur die Sichtung am tatsächlichen Leiterbahnverlauf der MR200 NF-Platine zeigen. Vorsicht ist hier angebracht! Die aktuelle NF-Platine stimmt in verschiedenen "Kleinigkeiten" nämlich weder mit dem Platinenlayout im MR200 Service-Manual noch dem im MR100 Service-manual überein. Das heisst wohl, man muss auf alles gefasst sein.
Hinter/nach dem Schaltkontakt 34 (33?) kann die Motorboating-Ursache nicht mehr liegen, denn dann müsste dieser Fehler auch bei TB und TUNER vorhanden sein, was definitiv nicht so ist.
Ich habe auf dem Plan:
1) Ggf. Elko / Tantal mit Feinschluss?
C505
C515
C516 (T)
C518 (Elko)
C519 (T)
2) Defekte Kap-Diode?
D312 Variocap (Kapazitätsdiode) BA124
3) Defekter TDA1047?
Sonst kommt mir nichts mehr in den Sinn.
C518 und R516 bilden zusammen das Zeitglied (blau) für die AFC-Schaltung. So wie im Schaltplan der AFC Schalterkontakt gezeichnet ist, muss AFC ausgeschaltet sein (AFC-Zeitkonstantenglied ist über R500 und R511 überbrückt). Wenn der Kontakt zwischen 15a und 15b geöffnet wird, wird damit AFC eingeschaltet.
Die eigentliche AFC-Steuerspannung kommt von PIN 5 des TDA und geht auf die Kapazitätsdiode D312, die als Verlängerungskondensator zur Oszillatorschwingkreiskapazität C327 geschaltet ist (rot).
TDA1047-intern hängt die AFC-Schaltautomatik noch von der Aussenbeschaltung an PIN 2 ab, die einen Sensor für die AFC-Abschaltung (Schaltschwelle für AFC --> AUS) darstellt (grün). Die beiden Tantalkondensatoren C516 und C519 dürfen deshalb keinen Feinschluss haben.
Übersehe ich noch etwas?
Hat jemand noch einen "heissen Tip"?
Aufgrund der vorher schon genannten Komplikation beim Auseinander-/Zusammenbau dieses MR200 möchte ich nicht schrittweise prüfen, um dann nach vielen Versuchen letztlich Bauteil X als defekt identifiziert zu haben, das dann bestellen und dann nochmal für den Ersatz aufmachen müssen. Es sollte möglichst alles "in einem Zuge" erledigt werden. Dafür muss ich aber erst die Kapazitätsdiode BA124 und den TDA1047 besorgen.
3 Hz Motorboating bei Phono - linker Kanal
Phono-Vorverstärker (L) MR 200:
Das kann ich im Phonoverstärker in der Simulation erzeugen.
Dafür muss ich die Gegenkopplung unter Auslassen der Verbindung zum Emitter von T726 über R723 (220 Ohm) und C711 (1 nF) auf die Basis von T726 führen. Dann habe ich statt Gegenkopplung eine Mitkopplung und das Schwingen geht los. Für die Frequenz von ca. 3 Hz muss ich C711 auf 100 nF (0,1 µF) vergrössern. Das Ergebnis ist das gleiche sehr amplitudenstarke Motorboating wie beobachtet.
Eine alternative Option, die dieses Motorboating so wie beobachtet erzeugt, habe ich in der Simulation bisher aber nicht gefunden.
Ich kann nicht verstehen, wie in der Praxis die der Simulation zugrundeliegende Fehlschaltung entstehen könnte. Das erscheint mir momentan praktisch ausgeschlossen, auch wenn ich bisher die Platine noch nicht daraufhin untersucht habe. Eine ganz andere, bisher noch nicht erkannte Ursache scheint mir wahrscheinlicher.
Das Motorboating ist - wie timundstruppi schon schrieb - die härtere Knacknuss als der AFC-Defekt. Und es ist nicht tolerabel, denn es wäre selbst bei leiser Lautstärke-Einstellung (10 %) und ohne Phono-Eingangssignal beim Umschalten von BAND auf TUNER in der Phono-Zwischenstellung (über die man dabei zwangsläufig schalten muss) so extrem laut, dass es die Lautsprecher oder sogar die Endstufe zerstören könnte.
Motorboating Phono Simulation - wie in der Beschreibung; Lautstärkesteller auf 10%, Signalamplitude am Lautsprecherausgang:
Und. dgl, aber bei Lautstärkesteller auf 1 %; Signalamplitude am Lautsprecherausgang:
Im Nachhinein hat sich das pauschale "Alle Bauteile Auswechseln" auch hier gerächt. Wäre der Phonoverstärker nicht angerührt worden, wäre dieses Problem wahrscheinlich nicht vorhanden (?)....wenn, wenn, wenn....
Rufula schrieb schon, er würde das nicht wieder machen. Das Vorhaben war gut gemeint, beinhaltet aber zahlreiche Fehlerfallen - selbst wenn man es handwerklich ordentlich erledigt.
Dass geringerwertige Bauteile als Ersatz verwendet wurden, macht es nun schwieriger. So waren z.B. von Grundig im Phonoteil für C708 und C711 hochwertige (und teurere) Klasse 1 Philips Kerkos (graue Keramikumhüllung) der Temperaturkoeffizientklasse NP0 (CG0 mit schwarzem Häubchen) verwendet worden (das Beste vom Besten unter den Kerkos). Jetzt sind dort stattdessen 08/15 Scheibenkondensatoren grösserer Toleranz eingesetzt. Die kritischen und besonders verlustarmen sowie hier aus gutem Grund besonders eng tolerierten (2,5 %) Polypropylen-Frequenzkorrektur-Folienkondensatoren in der Gegenkopplung sind durch schlechtere (Verlustfaktor!) und weiter tolerierte (falls unselektiert) Standard Polyesterkondensatoren ersetzt. Im nachhinein ist so nicht auszuschliessen, dass u.U. auch ohne einen akuten Defekt, die Summe der erhöhten Toleranzen im linken Phonokanal ein Problem beschert, während der rechte Kanal davon nicht betroffen ist (unterschiedliche Leitungsinduktivitäten und -Kapazitäten spielen da auch rein).
Beispiel: Im Schaltplan ist C715 mit 0,1µF Folie bestückt. Aus gutem Grund, zeige ich nachstehend. Grundig hat stattdessen einen besonderen "low-loss" (LR) Audio-Elko (die orangeroten, vergossen) mit 1 µF eingebaut gehabt. Entsprechend kam beim Ersatz aller Bauteile dort auch wieder ein 1 µF Elko dort rein, in Standard-Qualität. Normalerweise, d.h. mit der sonstigen original-Grundig Bestückung hat das funktioniert. Kommen aber weitere grössere Toleranzen aufgrund ausgetauschter Bauteile ungünstig kombiniert hinzu, die die Motorboat-Neigung (Schwingen) befördern, kann das u.U. schief gehen.
Tatsächlich ist gerade auch diesbezüglich 0,1 µF (Folie) für C715 (wie lt. Schaltplan vorgesehen) besser und richtiger als 1 µF Elko. Denn der 1 µF Elko produziert in dieser Phono-Schaltung eine niederfrequente Amplitudenverdopplung (+6 dB) bei 5 Hz und Verdreifachung (+10 dB) bei 3 Hz- ein begünstigender Vorbote zum Motorboating. Und auch deshalb unerwünscht, weil in diesem Frequenzbereich die Rumpelfrequenz eines Plattenspielerlaufwerks liegt.:
Frequenzgang Phono MR200 mit RIAA-Phono-Vorverzerrung, C715 = 0,1 µF (blau) verglichen mit 1,2 µF (rot):
Gruß
Reinhard
PS:
Bei der Phono (L) Signalverfolgung auf dem MR 200 Schaltplan und Leiterbahnen-Plan ist mir aufgefallen, dass das Lötseiten-Layout am Quellenwahlschalter nicht mit dem Schaltplan übereinstimmt.
Der Phono-Ausgang (L) geht an Schalterkontakt 31. Beim Einschalten von Phono schaltet der Quellenwahlschalter den angeblich auf Kontakt 33 durch. Das kann aber nicht sein, wenn das Lötseitenlayout im Service-Manual richtig ist. Denn dort liegt Kontakt 33 auf Masse und für Phono (L) muss der Schalter die Kontakte 31 und 34 verbinden - nicht 31 mit 33.
Dagegen ist im Service-Manual des MR 100 die Angabe richtig. Dort schaltet Kontakt 31 tatsächlich auf Kontakt 33 durch, wenn Phono eingeschaltet wird.
Was nun im MR200 richtig und was falsch ist, kann nur die Sichtung am tatsächlichen Leiterbahnverlauf der MR200 NF-Platine zeigen. Vorsicht ist hier angebracht! Die aktuelle NF-Platine stimmt in verschiedenen "Kleinigkeiten" nämlich weder mit dem Platinenlayout im MR200 Service-Manual noch dem im MR100 Service-manual überein. Das heisst wohl, man muss auf alles gefasst sein.
Hinter/nach dem Schaltkontakt 34 (33?) kann die Motorboating-Ursache nicht mehr liegen, denn dann müsste dieser Fehler auch bei TB und TUNER vorhanden sein, was definitiv nicht so ist.